Test Zusammenfassung
0 von 40 Fragen Abgeschlossen
Fragen:
Informationen
Sie haben das test bereits abgeschlossen und können es nicht noch einmal starten.
Test wird geladen…
Sie müssen sich anmelden, um das test zu starten.
Sie müssen zuerst die folgenden Schritte durchführen:
Ergebnisse
Ergebnisse
0 von 40 richtig beantwortet
Ihre Zeit:
Die Zeit ist abgelaufen.
Sie haben 0 von 0 Punkten erreicht, (0)
Erreichte Punktzahl: 0 von 0, (0)
0 Dokument in Überprüfung (Mögliche Punktzahl: 0)
Kategorien
- Nicht kategorisiert 0%
- 1
- 2
- 3
- 4
- 5
- 6
- 7
- 8
- 9
- 10
- 11
- 12
- 13
- 14
- 15
- 16
- 17
- 18
- 19
- 20
- 21
- 22
- 23
- 24
- 25
- 26
- 27
- 28
- 29
- 30
- 31
- 32
- 33
- 34
- 35
- 36
- 37
- 38
- 39
- 40
- Aktuell
- In Prüfung
- Beantwortet
- Richtig
- Falsch
-
Frage 1 von 40
1. Frage
Welche Hydraulikpumpen bzw. Hydraulikmotoren sind in dieser Abbildung vorhanden?
RichtigFalsch -
Frage 2 von 40
2. Frage
Wie viele Ansichten sind zur Darstellung eines Werkstücks in einer technischen Zeichnung notwendig?
RichtigFalsch -
Frage 3 von 40
3. Frage
Das Kreisdiagramm zeigt den Einsatz von Baumaschinen auf einer Baustelle. Wie groß (in %) ist der Anteil der Mobilbagger?
RichtigFalsch -
Frage 4 von 40
4. Frage
Welches Bild zeigt die richtige Ansicht in Pfeilrichtung des räumlich dargestellten Körpers?
RichtigFalsch -
Frage 5 von 40
5. Frage
Welches Bild zeigt die richtige Abwicklung?
RichtigFalsch -
Frage 6 von 40
6. Frage
Das unten stehende Bild zeigt ein Außengewinde in der Vorderansicht. In welchem Bild ist die Seitenansicht von links normgerecht dargestellt?
RichtigFalsch -
Frage 7 von 40
7. Frage
Welche Bezeichnung für diese zeichnerische Darstellung ist richtig?
RichtigFalsch -
Frage 8 von 40
8. Frage
Welche Aussage über den Zeitabschnitt von Sekunde 10 bis Sekunde 20 im abgebildeten Schaubild ist richtig?
RichtigFalsch -
Frage 9 von 40
9. Frage
Ein Flachstahl 50 x 10 wird als Halbzeugt mit einer Länge von 3 m geliefert. Wie groß ist die Masse m (in kg) des Halbzeugs?
*
RichtigFalsch -
Frage 10 von 40
10. Frage
Welches Maß (in cm) hat die Geschosshöhe nach der Zeichnung?
RichtigFalsch -
Frage 11 von 40
11. Frage
Die Skizze zeigt das Bohrprofil einer Straßentrasse. Welche Bodenart ist bei der Höhe +110,20 m nach DIN 4023 eingezeichnet?
RichtigFalsch -
Frage 12 von 40
12. Frage
Was zeigt das abgebildete Kontroll-Sinnbild?
RichtigFalsch -
Frage 13 von 40
13. Frage
Welches Bauteil ist abgebildet?
RichtigFalsch -
Frage 14 von 40
14. Frage
Wie heißt Teil Nr. 3 in der dargestellten Explosionszeichnung?
RichtigFalsch -
Frage 15 von 40
15. Frage
In welcher Zeichnung ist der Schnitt A-A durch die Giebelwand richtig dargestellt?
RichtigFalsch -
Frage 16 von 40
16. Frage
Welche Aussage zu der dargestellten Steuerung trifft zu?
RichtigFalsch -
Frage 17 von 40
17. Frage
Für ein Baugerät muss ein neuer Wasserbehälter für Wischwasser für die Frontscheibe bestellt werden. Welche Artikelnummer muss bei der Bestellung angegeben werden?
RichtigFalsch -
Frage 18 von 40
18. Frage
Die Abbildung zeigt die Hauptbestandteile einer Arbeitshydraulik. Wie wird Bauteil 7 bezeichnet?

RichtigFalsch -
Frage 19 von 40
19. Frage
Für ein tragendes Teil wird ein Bewehrungsplan erstellt. Welche Biegeform hat die Pos. 1 in dem dargestellten Auszug?
RichtigFalsch -
Frage 20 von 40
20. Frage
Welche Höhenangabe (in m) lesen Sie auf der Nivellierlatte ab?
RichtigFalsch -
Frage 21 von 40
21. Frage
Wie lautet das Ergebnis der folgenden Additionsrechenaufgabe (in m)?
Aufgabe:
92,7 dm + 3,82 m + 3,82 m + 588 cm + 60 mm + 6540 cm = ?RichtigFalsch -
Frage 22 von 40
22. Frage
Welche GEsamtzeit t (in min) ergibt sich aus folgenden Teilzeiten?
Aufgabe:
58,4 h + 0,66 min + 84,7 s + 198,5 min +1967 s = ?RichtigFalsch -
Frage 23 von 40
23. Frage
Die ungeregelten Kreiselpumpen sind im Jahr (365 Tage) durchschnittlich 12 Stunden pro Tag in Betrieb. Wie hoch sind die jährlichen Energiekosten einer Kreiselpumpe bei einer aufgenommenen Leistung von 1000 W und einem Energiepreis von 0,058 EUR/kW h ?
RichtigFalsch -
Frage 24 von 40
24. Frage
Das Material für eine Baugruppe kostet 35,00 EUR. Der Ausbildungsbetrieb bestellt das Material für 20 Baugruppen und erhält einen Rabatt von 8%. Wie hoch sind die Kosten (in EUR) für 20 Baugruppen?
RichtigFalsch -
Frage 25 von 40
25. Frage
Ein Radlader verlässt um 6.40 Uhr das Betroebsgelände und erreicht um 8.28 die 26,5 km entfernte Baustelle. Welche Durchschnittsgeschwindigkeit wurde ereicht?
RichtigFalsch -
Frage 26 von 40
26. Frage
Ein Handwerker kauft in einer Großhandlung eine Handbohrmaschine. Der Listenpreis beträgt 159,00 EUR. Hinzu kommt die Mehrwertssteuer von 19 %. Wie viel EUR muss der Handwerker bezahlen?
RichtigFalsch -
Frage 27 von 40
27. Frage
Für eine Baustelle benötigen 5 Facharbeiter 24 h. Nach 12 h werden 2 Facharbeiter abgezogen. Um wie viele Stunden verzögert sich dadurch die Fertigstellung der Bausstelle?
RichtigFalsch -
Frage 28 von 40
28. Frage
Wie groß ist das Kontrollmaß a (in mm) des skizzierten Bügels?
RichtigFalsch -
Frage 29 von 40
29. Frage
Wie groß ist das Maß x (in mm) des skizzierten Blechs mit den drei gleich großen Ausschnitten?
RichtigFalsch -
Frage 30 von 40
30. Frage
Wie groß ist in dem Dreieck der Winkel α?
RichtigFalsch -
Frage 31 von 40
31. Frage
Eine Leiter mit einer Länge l = 7,2 m soll die Wand in einer Höhe h = 6,9 m berühren. Welchen Abstand a (in m) hat der Fuß von der Wand?
RichtigFalsch -
Frage 32 von 40
32. Frage
Mit einer Zange soll ein Nagel abgetrennt werden. Dazu ist an der Schneide eine Kraft F1 von 16 kN erforderlich. Welche Kraft F2 am Griff ist erforderlich, wenn der Abstand Drehpunkt -Schneide 3 cm beträgt und der Abstand Drehpunkt-Griffende 30 cm?
RichtigFalsch -
Frage 33 von 40
33. Frage
In ihrem Lageplan mit dem Maßstab 1 : 500 ist die Lage der Straßenabschnitte mit 4,6 cm gezeichnet. Wie groß ist das Maß in Wirklichkeit?
RichtigFalsch -
Frage 34 von 40
34. Frage
Wie viel m³ Boden müssen für den skizzierten 30 m langen Graben ausgehoben werden?
RichtigFalsch -
Frage 35 von 40
35. Frage
Wie viel m³ Aushub sind bei dem abgebildeten Graben bei einer Länge von 24,00 m und einer Auflockerung von 15 % abzufahren?
RichtigFalsch -
Frage 36 von 40
36. Frage
WIe groß ist der Höhenunterschied h ( in cm) bei einer Länge von 10,75 m und einem Gefälle von 1,25 % ?
RichtigFalsch -
Frage 37 von 40
37. Frage
Das Sägeblatt einer Handreissägemaschine hat einen Durchmesser von d = 180 mm. Die Säge läuft mit einer Umdrehungsfrequenz von n = 1450 min^-1. Wie groß ist die Schnittgeschwindigkeit vc (in m/s) ?
RichtigFalsch -
Frage 38 von 40
38. Frage
Welche Umrechnung für die Dichte 0,84 t/m³ ist richtig?
RichtigFalsch -
Frage 39 von 40
39. Frage
Der skizzierte Haken darf höchstens mit 570 N belastet werden. Welche Masse m (in kg) darf an den Haken maximal angehängt werden, wenn mit g = 10 m/s² gerechnet wird?
RichtigFalsch -
Frage 40 von 40
40. Frage
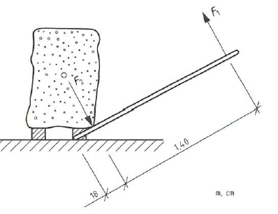
Berechnen Sie die Handkraft F1 (in N), mit der der Natursteinblock angehoben werden kann, wenn F2 51 kN beträgt.
RichtigFalsch
Test Zusammenfassung
0 von 40 Fragen Abgeschlossen
Fragen:
Informationen
Sie haben das test bereits abgeschlossen und können es nicht noch einmal starten.
Test wird geladen...
Sie müssen sich anmelden, um das test zu starten.
Sie müssen zuerst die folgenden Schritte durchführen:
Ergebnisse
Ergebnisse
0 von 40 richtig beantwortet
Ihre Zeit:
Die Zeit ist abgelaufen.
Sie haben 0 von 0 Punkten erreicht, (0)
Erreichte Punktzahl: 0 von 0, (0)
0 Dokument in Überprüfung (Mögliche Punktzahl: 0)
Kategorien
- Nicht kategorisiert 0%
- 1
- 2
- 3
- 4
- 5
- 6
- 7
- 8
- 9
- 10
- 11
- 12
- 13
- 14
- 15
- 16
- 17
- 18
- 19
- 20
- 21
- 22
- 23
- 24
- 25
- 26
- 27
- 28
- 29
- 30
- 31
- 32
- 33
- 34
- 35
- 36
- 37
- 38
- 39
- 40
- Aktuell
- In Prüfung
- Beantwortet
- Richtig
- Falsch
-
Frage 1 von 40
1. Frage
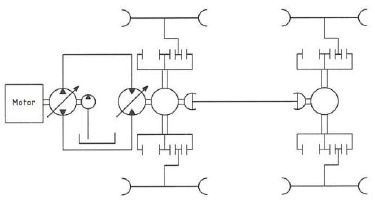
Welche Hydraulikpumpen bzw. Hydraulikmotoren sind in dieser Abbildung vorhanden?
RichtigFalsch -
Frage 2 von 40
2. Frage
Wie viele Ansichten sind zur Darstellung eines Werkstücks in einer technischen Zeichnung notwendig?
RichtigFalsch -
Frage 3 von 40
3. Frage
Das Kreisdiagramm zeigt den Einsatz von Baumaschinen auf einer Baustelle. Wie groß (in %) ist der Anteil der Mobilbagger?
RichtigFalsch -
Frage 4 von 40
4. Frage
Welches Bild zeigt die richtige Ansicht in Pfeilrichtung des räumlich dargestellten Körpers?
RichtigFalsch -
Frage 5 von 40
5. Frage
Welches Bild zeigt die richtige Abwicklung?
RichtigFalsch -
Frage 6 von 40
6. Frage
Das unten stehende Bild zeigt ein Außengewinde in der Vorderansicht. In welchem Bild ist die Seitenansicht von links normgerecht dargestellt?
RichtigFalsch -
Frage 7 von 40
7. Frage
Welche Bezeichnung für diese zeichnerische Darstellung ist richtig?
RichtigFalsch -
Frage 8 von 40
8. Frage
Welche Aussage über den Zeitabschnitt von Sekunde 10 bis Sekunde 20 im abgebildeten Schaubild ist richtig?
RichtigFalsch -
Frage 9 von 40
9. Frage
Ein Flachstahl 50 x 10 wird als Halbzeugt mit einer Länge von 3 m geliefert. Wie groß ist die Masse m (in kg) des Halbzeugs?
*
RichtigFalsch -
Frage 10 von 40
10. Frage
Welches Maß (in cm) hat die Geschosshöhe nach der Zeichnung?
RichtigFalsch -
Frage 11 von 40
11. Frage
Die Skizze zeigt das Bohrprofil einer Straßentrasse. Welche Bodenart ist bei der Höhe +110,20 m nach DIN 4023 eingezeichnet?
RichtigFalsch -
Frage 12 von 40
12. Frage
Was zeigt das abgebildete Kontroll-Sinnbild?
RichtigFalsch -
Frage 13 von 40
13. Frage
Welches Bauteil ist abgebildet?
RichtigFalsch -
Frage 14 von 40
14. Frage
Wie heißt Teil Nr. 3 in der dargestellten Explosionszeichnung?
RichtigFalsch -
Frage 15 von 40
15. Frage
In welcher Zeichnung ist der Schnitt A-A durch die Giebelwand richtig dargestellt?
RichtigFalsch -
Frage 16 von 40
16. Frage
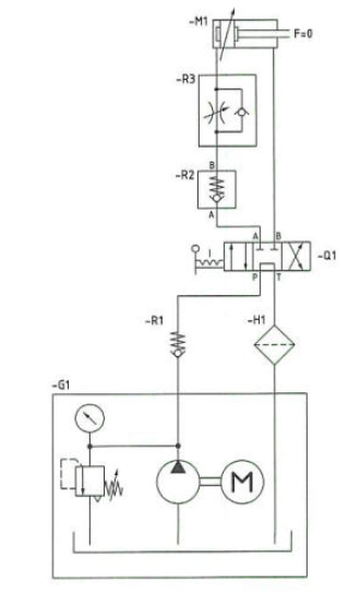
Welche Aussage zu der dargestellten Steuerung trifft zu?
RichtigFalsch -
Frage 17 von 40
17. Frage
Für ein Baugerät muss ein neuer Wasserbehälter für Wischwasser für die Frontscheibe bestellt werden. Welche Artikelnummer muss bei der Bestellung angegeben werden?
RichtigFalsch -
Frage 18 von 40
18. Frage
Die Abbildung zeigt die Hauptbestandteile einer Arbeitshydraulik. Wie wird Bauteil 7 bezeichnet?

RichtigFalsch -
Frage 19 von 40
19. Frage
Für ein tragendes Teil wird ein Bewehrungsplan erstellt. Welche Biegeform hat die Pos. 1 in dem dargestellten Auszug?
RichtigFalsch -
Frage 20 von 40
20. Frage
Welche Höhenangabe (in m) lesen Sie auf der Nivellierlatte ab?
RichtigFalsch -
Frage 21 von 40
21. Frage
Wie lautet das Ergebnis der folgenden Additionsrechenaufgabe (in m)?
Aufgabe:
92,7 dm + 3,82 m + 3,82 m + 588 cm + 60 mm + 6540 cm = ?RichtigFalsch -
Frage 22 von 40
22. Frage
Welche GEsamtzeit t (in min) ergibt sich aus folgenden Teilzeiten?
Aufgabe:
58,4 h + 0,66 min + 84,7 s + 198,5 min +1967 s = ?RichtigFalsch -
Frage 23 von 40
23. Frage
Die ungeregelten Kreiselpumpen sind im Jahr (365 Tage) durchschnittlich 12 Stunden pro Tag in Betrieb. Wie hoch sind die jährlichen Energiekosten einer Kreiselpumpe bei einer aufgenommenen Leistung von 1000 W und einem Energiepreis von 0,058 EUR/kW h ?
RichtigFalsch -
Frage 24 von 40
24. Frage
Das Material für eine Baugruppe kostet 35,00 EUR. Der Ausbildungsbetrieb bestellt das Material für 20 Baugruppen und erhält einen Rabatt von 8%. Wie hoch sind die Kosten (in EUR) für 20 Baugruppen?
RichtigFalsch -
Frage 25 von 40
25. Frage
Ein Radlader verlässt um 6.40 Uhr das Betroebsgelände und erreicht um 8.28 die 26,5 km entfernte Baustelle. Welche Durchschnittsgeschwindigkeit wurde ereicht?
RichtigFalsch -
Frage 26 von 40
26. Frage
Ein Handwerker kauft in einer Großhandlung eine Handbohrmaschine. Der Listenpreis beträgt 159,00 EUR. Hinzu kommt die Mehrwertssteuer von 19 %. Wie viel EUR muss der Handwerker bezahlen?
RichtigFalsch -
Frage 27 von 40
27. Frage
Für eine Baustelle benötigen 5 Facharbeiter 24 h. Nach 12 h werden 2 Facharbeiter abgezogen. Um wie viele Stunden verzögert sich dadurch die Fertigstellung der Bausstelle?
RichtigFalsch -
Frage 28 von 40
28. Frage
Wie groß ist das Kontrollmaß a (in mm) des skizzierten Bügels?
RichtigFalsch -
Frage 29 von 40
29. Frage
Wie groß ist das Maß x (in mm) des skizzierten Blechs mit den drei gleich großen Ausschnitten?
RichtigFalsch -
Frage 30 von 40
30. Frage
Wie groß ist in dem Dreieck der Winkel α?
RichtigFalsch -
Frage 31 von 40
31. Frage
Eine Leiter mit einer Länge l = 7,2 m soll die Wand in einer Höhe h = 6,9 m berühren. Welchen Abstand a (in m) hat der Fuß von der Wand?
RichtigFalsch -
Frage 32 von 40
32. Frage
Mit einer Zange soll ein Nagel abgetrennt werden. Dazu ist an der Schneide eine Kraft F1 von 16 kN erforderlich. Welche Kraft F2 am Griff ist erforderlich, wenn der Abstand Drehpunkt -Schneide 3 cm beträgt und der Abstand Drehpunkt-Griffende 30 cm?
RichtigFalsch -
Frage 33 von 40
33. Frage
In ihrem Lageplan mit dem Maßstab 1 : 500 ist die Lage der Straßenabschnitte mit 4,6 cm gezeichnet. Wie groß ist das Maß in Wirklichkeit?
RichtigFalsch -
Frage 34 von 40
34. Frage
Wie viel m³ Boden müssen für den skizzierten 30 m langen Graben ausgehoben werden?
RichtigFalsch -
Frage 35 von 40
35. Frage
Wie viel m³ Aushub sind bei dem abgebildeten Graben bei einer Länge von 24,00 m und einer Auflockerung von 15 % abzufahren?
RichtigFalsch -
Frage 36 von 40
36. Frage
WIe groß ist der Höhenunterschied h ( in cm) bei einer Länge von 10,75 m und einem Gefälle von 1,25 % ?
RichtigFalsch -
Frage 37 von 40
37. Frage
Das Sägeblatt einer Handreissägemaschine hat einen Durchmesser von d = 180 mm. Die Säge läuft mit einer Umdrehungsfrequenz von n = 1450 min^-1. Wie groß ist die Schnittgeschwindigkeit vc (in m/s) ?
RichtigFalsch -
Frage 38 von 40
38. Frage
Welche Umrechnung für die Dichte 0,84 t/m³ ist richtig?
RichtigFalsch -
Frage 39 von 40
39. Frage
Der skizzierte Haken darf höchstens mit 570 N belastet werden. Welche Masse m (in kg) darf an den Haken maximal angehängt werden, wenn mit g = 10 m/s² gerechnet wird?
RichtigFalsch -
Frage 40 von 40
40. Frage
Berechnen Sie die Handkraft F1 (in N), mit der der Natursteinblock angehoben werden kann, wenn F2 51 kN beträgt.
RichtigFalsch
